金升阳汽车电子电源选型指南(7)-空调控制器系统解决方案
- 2019-01-15 13:25:00
- 彬彬有礼
- MORNSUN
- 转贴 1154
方案总体介绍:
在不同的季节、气候条件下,要保证车辆的内部舒适度,空调必不可少。对于新一代环保型汽车, 如纯电动、混合动力及燃料电池汽车,也应给驾乘人员提供舒适的驾驶和乘坐环境。作为未来主要的潜在车型, 给其配置空调系统是完全必要的, 并且拥有一套节能高效的空调系统对开拓市场是至关重要的。电动汽车的能量供给方式与传统燃油汽车有很大的不同。在普通汽车中,空调、动方转向、水泵、油泵以及风扇都通过皮带直接从发动机传动部件获取动力。而电动汽车拥有高压电源,这些部件就可以采用电力驱动,就可以在几乎恒定的电池电压下高效率运行。
传统汽车与电动汽车空调系统的区别在于:电动汽车没有发动机的余热可以利用或者不能完全利用发动机的余热,需采用热泵型空调系统或辅助加热器;电动空调压缩机可以采用电动机直接驱动,但对压缩机高转速性和密封性的要求较高。对于电动空气调节系统,目前采用的方案主要包括电动热泵式空调系统、电动压缩机制冷与电加热器混合调节空调系统。

典型方案为:空调是电动空调、暖风为PTC暖风,制冷制热迅速;空调ECU是全自动空调系统,主要由传感器、空调ECU和执行器三部分组成,采用模糊控制。主要的细节过程为空调ECU的传感器检测室外温度、湿度、压缩机的工作条件、温度设定信号、功能选择信号通过比较、计算并发出指令,自动开启和关闭变频压缩机、冷凝器风扇、电动冷却泵和PTC加热器,最终调整送风的空气温度和空气流量,实现智能控制。
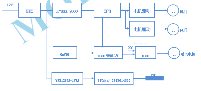
下面是空调控制器ECU的简图:

空调控制器电源解决方案:
我司推出QAW01及WRE1215S-1WR2产品,完全可以满足IGBT驱动及PTC驱动的各项要求,宽电压的输入范围可以满足车载电源电压变化情况下的各项特性, 同时其高隔离特点可以保证后端杂波不会串扰到输入端口,保证了系统稳定可靠。
该QAW01类型产品的技术特点如下所示:
● 宽电压输入范围(2:1)
● 隔离电压3000VDC
● 超小隔离电容
● 输出过压保护
● 工作温度范围-40℃-85℃
● 可持续短路保护,自动恢复
● DIP封装
● IGBT驱动专用稳压电源

WRE1215S-1WR2产品的技术特点如下所示:
● 宽电压输入范围(2:1)
● 隔离电压3000VDC
● 可持续短路保护,自动恢复
● 输出可远程控制
● 高功率密度
● DIP封装

