DC/DC模块电源适用的有源滤波器——FI-B10T(D)-R2
- 2023-12-15 16:07:00
- 彬彬有礼
- 原创 583
金升阳推出适用于DC/DC模块电源的外围配套贴片式有源滤波器FI-B10T-R2和插件式有源滤波器FI-B10D-R2,最大工作电流为10A,将此模块加装在DC/DC模块电源的前端,可提升电源的EMI性能。
二、产品优势
1、共差模插入损耗
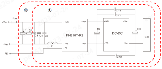
(1)FI-B10T-R2
①配套金升阳DC/DC模块电源JVRF24_DD-50WR4系列应用,可提升电源EMI抑制效果,满足GJB151B军工级CE102要求。
②配套金升阳DC/DC模块电源URB24_LD-60WR3系列应用,可提升电源EMI性能,满足CISPR32/EN55032 Class B要求。
2、超小体积
(1)FI-B10T-R2
超薄体积:25*25*5mm,较同系列产品体积下降80%以上。
(2)FI-B10D-R2
超小体积:25.4*25.4*11.5mm
三、产品特点
● 元器件100%国产化
● 宽输入电压范围:9-80VDC
● 小体积:25*25*5mm(FI-B10T-R2);
25.4*25.4*11.5mm(FI-B10D-R2)
● 工作温度范围:-40℃ to +105℃
● 符合EMC标准:CISPR32/EN55032、GJB151B(FI-B10T-R2);
CISPR32/EN55032(FI-B10D-R2)
● 符合安规标准EN62368/5000m
四、产品应用
1、应用场景
有源滤波器FI-B10T(D)-R2配套金升阳DC/DC模块电源,广泛应用于工控、电力、仪器仪表、通信等领域。
2、配套方案
(1)FI-B10T-R2
● 配套金升阳JVRF24_DD-50WR4,GJB151B CE102推荐解决方案
● 配套金升阳URB24_LD-60WR3,EN55032 CLASSB推荐解决方案
(2)FI-B10D-R2
● 配套金升阳URB24_LD-60WR3,EN55032 CLASSB推荐解决方案
● 配套金升阳VCB48_EBO-300WFR3-N,EN55032 CLASSB推荐解决方案
五、产品选型
